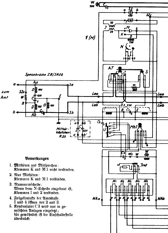
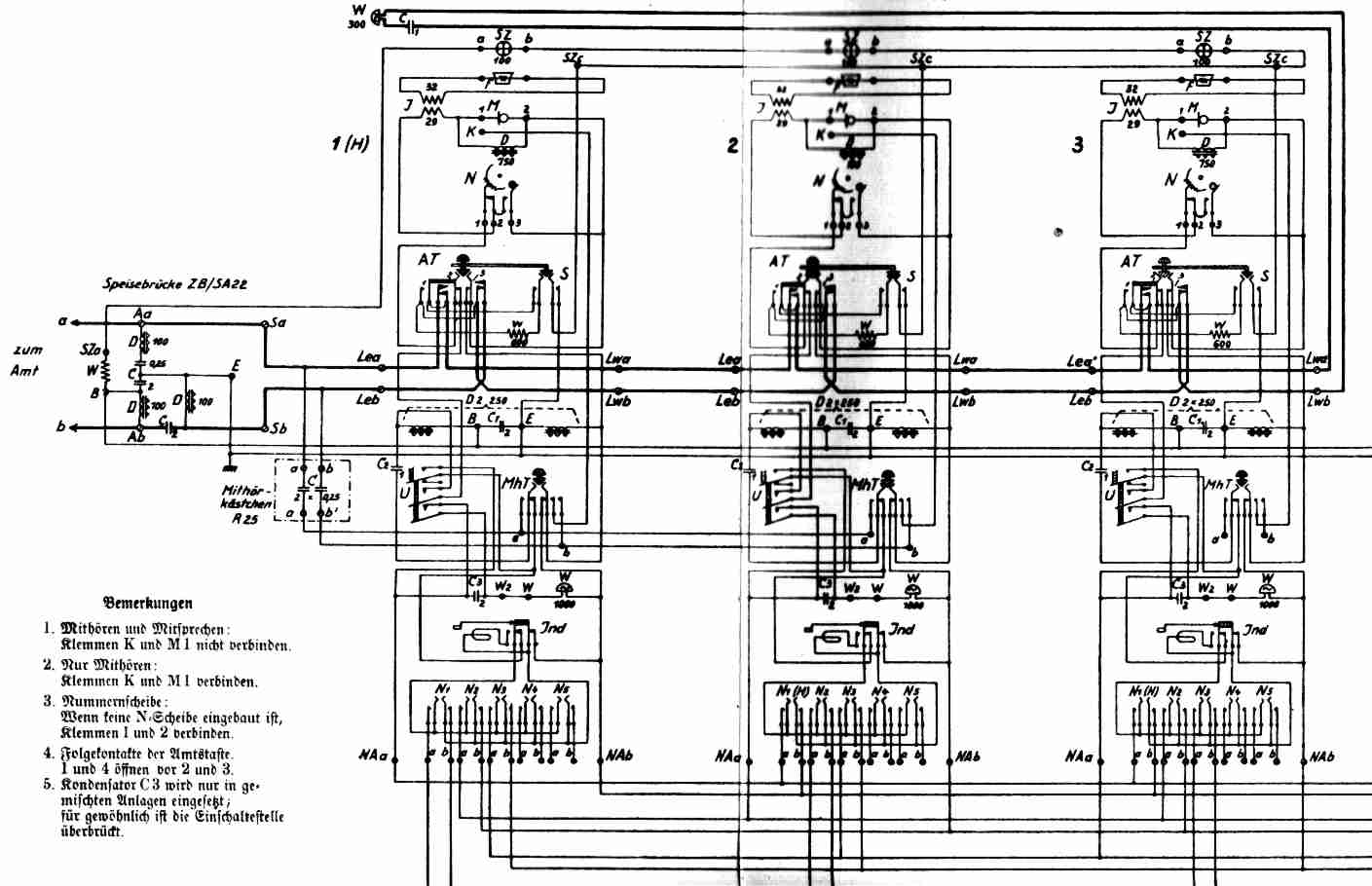
OverviewDetailsdescriptionSchematic Diagram
  Reihenapparat SA 25 3/15
 
 (DRP)

Stromlaufplan (Auszug, hier Apparat für 1 Amtsltg., 5 Reihenstellen)

vollständiger Schaltplan für 3 Reihenstellen